这些专业的同学你们还好吗??
更新:11-20 作者: 专升本网
| 河北专升本考试备考 | ||
|---|---|---|
| 最新政策 | 公办分数 | 免费网课 |
| 考试内容 | 招生计划 | 资料Q群 |
都说上了大学就轻松了,没想到没发挥好考入了专科,奋发图强打算专升本;本以为升本后就轻松了,却在报考时一咬牙一跺脚,选了这些专业!!
NO1:临床医学
【主修课程】:正常人体结构、生理学、病理学、药理学、诊断学,内科学,外科学,妇产科学,儿科学,基本公共卫生服务实务,预防医学,全科医学概论、康复医学概论等。 医学生课程表!满课!
蓝色生死恋书籍!背背背!
医学生!培养周期长!
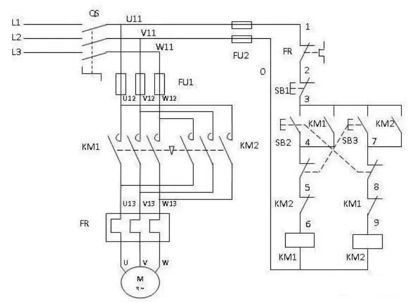
【主修课程】:液压与气动技术、电工电子技术基础、机械制图与AutoCAD、传感器应用技术、机器人技术与应用、工业机器人自动线仿真技术、iec61131-3编程技术、机械结构设计、电气控制与PLC应用、自动化生产线技术与应用、机电设备调试与维护。
最简单!电路图!
也要懂的!机械制图!
也是要懂的!液压图!
【主修课程】:旅游概论、导游业务、导游基础知识、旅游政策与法规、旅游文化、旅游市场营销、商务统计分析、旅游电子商务、旅行社运行与管理、旅游景区管理、旅游地理等。 导游基础知识!必须要背! 旅游文化知识!必须要背! 【主修课程】:Python程序设计、Android程序设计基础、Android网络开发技术、前端框架技术、动态网页设计(PHP+Mysql)。 来吧!敲代码!python! 来吧!敲代码!JAVA! 来吧!敲代码!PHP! 【主要课程】:电子商务、市场营销与网络营销、摄影与图片制作、网络广告、客户管理、网站运营与管理、网站设计、网络金融与电子支付、物流与供应链管理、网络数据库、商务策划等课程与实训。 要学这么多知识!我是老板! 一定离不开!PS软件! 各种运营技巧! 背规则! 【主修课程】:新能源汽车电工电子技术,汽车发动机构造,汽车底盘构造,汽车拆装实训,汽车电器与智能控制、单片机原理与C语言程序设计,发动机电控技术,底盘电子控制技术 等。 基础最!懂电路图! 必须懂!汽车底盘构造! 疑问!这图有啥用呢? 【主修课程】:企业财务会计、税务会计、纳税筹划、经济法、成本核算与管理、企业财务管理、财务软件应用、财务报表分析、教学企业项目(企业会计核算)、excel在财务中的应用、会计基本技能、出纳实务等课程。 理论!
- 同学留步,下面的相关文章可能对您很有帮助!
-
-
河北北方学院2023年普通专升本招生章程
-
在本科院校读专科的同学,接本时报考本校会被优先录取吗?
-
河北工业职业技术大学:首次招生,计划多就业好!
-
2023年河北专升本医学类普通考生一分一档线(二)
-
最后冲刺阶段,如何调整备考计划,才能最大几率升本成功!
-
最新文章
【官方】全国高校撤销244个学科,涉及河北专升本院校!
11-01河北专升本医学类考生必看!10+所本科院校招生信息大公开
10-18升本党注意:往届升本失利栽在哪些坏习惯上?26/27 届提前防!
10-11升本党速看!学习不再愁,几招让考点变清晰
09-26速看!2026河北专升本各专业录取率预测
09-20【收藏】河北专升本各院校专业学费汇总~
09-08【全网最全】河北各院校开学时间(附保姆级入学清单)
08-29距离开学仅剩9天!2025河北专升本新生开学报到时间汇总!
08-18别让备考白费!专升本冲刺期,这几个 “坑” 一定要避开
08-11惊!升本开始出公告,专升本备考时间线来啦~
08-072026年河北专升本《本专科专业(类)对照表》更改后新版本
07-31专升本考完别急着撒欢!这些事情要注意!
06-20